产品中心 定制与支持 案例·新闻
新闻资讯
贝尔金减振精密气浮减振安装,大家会吗?


        贝尔金减振致力深耕精密设备减振,现有研发有BLK 精密气浮减振器。精密气浮作为抗细微振动的尖端产品,具有非常实用实际的功能。贝尔金减振特以本文,分别从气管接气图、安装工具及配件、充气调平三个部分向大家介绍如何快速入门精密气浮减振器的安装,助力广大朋友们正确了解安装好我司BLK精密气浮减振器。

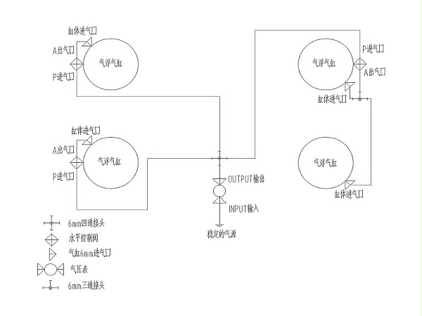
一、气管接气图

精密气浮接气图

二、安装工具及配件

        精密气浮减振器采用气动控制,BLK精密气浮减振器采用6mm气管连接配套。故此安装工具与配件包含:6mm气管、6mm气管接头、剪刀或美工刀、条式水平仪。

三、充气与调平

1.调节供气压力到预估气压
        根据气管连接图正确连接,保证气源有效供气压力>5.5MPa,考虑平台重量预估一个起浮压力,并调节压力到这个预估计值后锁住气压阀。
2.调节水平装置让减振器工作
        调节减振器水平调节装置下的调节螺栓顶起水平装置的突出部分,使气体受控制的进入减振器的缸体部分,最终实现起浮状态,并保证每个气缸气浮高度保持一致
3.调平减振器 
        确定起浮后,通过水平仪调整设备水平。调平方式为交叉式,即确定两条水平交叉线构造水平面。
4.锁定水平调节装置、锁定气压阀
       通过底部调节螺栓的锁定螺母锁定调节螺栓位置锁定水平调节装置。保证持续有效有效供气。

       贝尔金减振精密气浮减振器安装说明,是我司助力客户更好使用我司产品的解释性文章,相必有这样的说明,我们的客户朋友们就不会苦恼如何进行安装了。了解更多关于精密气浮减振器或精密减振器安装资讯。欢迎致电400-850-2468或18068066367。


返回
列表
上一条

昆山贝尔金减振,您身边的减振专家

下一条

变压低频噪音分析治理,贝尔金减振一马当先

=== 'https') { bp.src='https://zz.bdstatic.com/linksubmit/push.js'; } else { bp.src='http://push.zhanzhang.baidu.com/push.js'; } var s = document.getElementsByTagName("script")[0]; s.parentNode.insertBefore(bp, s); })();